Banner publicitario de PCBWay

Diagramas de multímetros

Dejo reseña, de un Tester Analógico, de la casa ISII INSTRUMENT WORKS LTD. , adquirido en el año 1986, modelo 830A


Multimetro.jpg
Dejado de un lado, por mal comportamiento, entre sus contactos(suciedad y dejadez del operario)
Un detalle de la impedancia
Impedancia.png
El selector sucio, (así como el conmutador) , es el siguiente
Selector.jpg
Circuito de selección en la PCB
IMG_20250928_101034.jpg
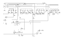
Este es el diagrama , he puesto las pistas , para poder entender mejor la conmutación , alineados con el rango, ya que en la PCB , van confrontados a 180º
Circuito.pngDejo el listado de componentes en el adjunto
 

Adjuntos

  • Lista-Componentes.pdf
    16.7 KB · Visitas: 9
Les dejo fotos de dos modelos del SK110 , el más viejo se usaba para medidas "no precisas" , más para el anda , no anda , mide , no mide , viendo el "agujazo" , en la época que trabajaba con lógica relé de máquinas gráficas (offset , guillotinas , plastificadoras y demases , que incluían los motores Schrage - Richter , que les he mencionado).

Se me cayó mientras le reemplazaba un par de resistencias :facepalm: , no solo se partió al medio (literal , y por eso está sostenido con alambrecitos mientras se pega) , sino que se desmontó el instrumento , aunque por suerte tiene continuidad. Ahora está con un relojero amigo , a ver si de cariñito lo puede volver a la vida. Noten el viejito montado sobre la llave selectora , y el nuevo sobre plaqueta , idéntico diagrama pero difieren muchos valores , incluído el instrumento.

1000028075.jpg

1000028076.jpg

1000028078.jpg

1000028077.jpg

1000028081.jpg

1000028080.jpg
 
Les dejo fotos de dos modelos del SK110 , el más viejo se usaba para medidas "no precisas" , más para el anda , no anda , mide , no mide , viendo el "agujazo" , en la época que trabajaba con lógica relé de máquinas gráficas (offset , guillotinas , plastificadoras y demases , que incluían los motores Schrage - Richter , que les he mencionado).

Se me cayó mientras le reemplazaba un par de resistencias :facepalm: , no solo se partió al medio (literal , y por eso está sostenido con alambrecitos mientras se pega) , sino que se desmontó el instrumento , aunque por suerte tiene continuidad. Ahora está con un relojero amigo , a ver si de cariñito lo puede volver a la vida. Noten el viejito montado sobre la llave selectora , y el nuevo sobre plaqueta , idéntico diagrama pero difieren muchos valores , incluído el instrumento.

Ver el archivo adjunto 336886

Ver el archivo adjunto 336887

Ver el archivo adjunto 336888

Ver el archivo adjunto 336889

Ver el archivo adjunto 336890

Ver el archivo adjunto 336891
!Ese fue mi segundo multitester , eso en 1983 , Jajajajajajajajajajajajajaja !
!Saludos desde Brasil!
 
Atrás
Arriba